previous <<==>> next

FIELD  MULTIMETER
» SIMPSON-260 ( Series 5 ) «
VOLT-OHM-MILLIAMMETER



Dimension  ( Body = W x H x D )   5_1/2" x 7" x 3_1/2"  / 14 cm x 18 cm x 9 cm

FIELD  MULTIMETER  » 260 ( Series 5 ) «   SIMPSON, Chicago, Ill. / USA  (1969)
******************************************************************************

250 mV DC ;  2.5 V .. 5000 V  DC/AC ;   50 μA .. 10 A  DC ;   -20 dB .. +50 dB
                    (x1) .. 2 kΩ ;     (x100) .. 200 kΩ ;     (x10k) .. 20 MΩ

BATTERIES:       0 .. 200 kΩ     with  1 x 1.5 Volt   D-Type
                   ..  20 MΩ     with  4 x 1.5 Volt  AA-Type

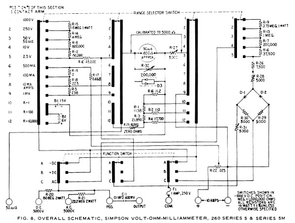
SIMPSON-260 ( Series 5 ) DIAGRAM ...
The MANUAL ( with the WIRE-DIAGRAM ) can be downloaded from ...

             http://www.simpson260.com/downloads/downloads.html

R E M A R K S :
------------------------------------------------------------------------------
This "American Classic" was found  in a RoadSide JunkStore  on PacificHighWay.
The old batteries were "exploded".  After clean-up the mass, nothing works ...
The FUSE-HOLDER was loose and now fixed with a "Helix-Wire" to be flexible. As
usual, "Cold SolderingPoints" where found. After replacing dead R-10 (= 45 k )
by the parallel pair ( 50 k || 500 k ), DC was working, but OHM-Range was not.
The burned  R-16  &  R-1  had to be replaced by selected one (= 11.2 ) or by a
series of 3 resistors (= 1138 *). Now the OHM-Range was working again.  Finaly
the AC-RANGE:  It showed much TOO LOW values!  One of the Germanium-Diode-Pair
( 2 x 1N87, Glass w. red marks ) showed a too high reverse current ...

             

Because these diodes are not longer available, I experimented - and decided to
replace both with a pair of SCHOTTKY-Diodes ( HP5082-2800 **). BUT NOT ENOUGH:
The aged R-26 had to be replaced to match the value (= 7.5 k ). Now AC worked.
I used the  1.5 Volt-Battery  to re-calibrate the  AC-Range  with  R-28 & R-31
TRIMMERS.  It is an  ITERATIVE PROCEDURE: Changing the battery's polarity, the
instrument has to show the same value!

     

HOW TO GET ACCESS TO THE SOLDERING-SIDE OF THE PRINT-BOARD:
==============================================================================
  o  Pop-Up the ZERO OHMS KNOB with a knife
  o  Unscrew the back side ( with a long screwdriver )
  o  Remove the D-Battery; pop-up the D-Contacts
  o  Remove the 2 nuts  &  2 screws holding the board
  o  LIFT THE BOARD ...
     The Central-Axle  &  the -DC/+DC/AC-Axle  stay in the case !!!

-----------------
(*)  Replacements are RESISTORS I had "on board" from the '60s - Selected with
     my  » PONTAVI «  WHEATSTONE-BRIDGE.
(**) Also w. SCHOTTKY-DIODES my  POST/S&H MULTIMETER  was successful repaired!
(***)Have a look at a COMPETITOR, the  » MICRONTA 22-210 «

impressum:
******************************************************************************
© C.HAMANN            http://public.BHT-Berlin.de/hamann              04/14/14